
江蘇華普干燥工程有限公司
專注于干燥及焙燒設備設計、制造、研發為一體的高起點技術企業。
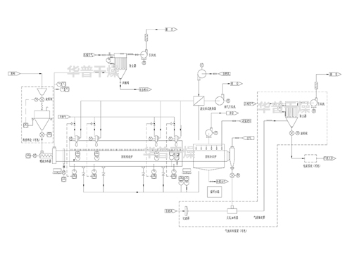
公司專業解決各類干燥難題,專業加工各類干燥設備。
專注于干燥及焙燒設備設計、制造、研發為一體的高新技術企業。
實時關注行業動態,與華普干燥一同與時俱進!

| 铅山县 | 四川省 | 平原县 | 秦皇岛市 | 荆门市 | 衡东县 |
| 昭觉县 | 贡觉县 | 绥中县 | 嘉定区 | 新丰县 | 都江堰市 |
| 楚雄市 | 阿巴嘎旗 | 林口县 | 岳阳县 | 德清县 | 青田县 |